
蓄熱催化燃燒環保設備RCO裝置概述
蓄熱催化燃燒環保設備RCO裝置廣泛用于石油、化工、橡膠、涂裝、印刷等行業車間里揮發出的有害有機廢氣凈化處理中,苯類,醇類,醚類等有機廢氣均能凈化。該有機廢氣處理設備設計完整,附屬設……
13480417037
蓄熱催化燃燒環保設備RCO裝置概述
蓄熱催化燃燒環保設備RCO裝置廣泛用于石油、化工、橡膠、涂裝、印刷等行業車間里揮發出的有害有機廢氣凈化處理中,苯類,醇類,醚類等有機廢氣均能凈化。該有機廢氣處理設備設計完整,附屬設備配套齊全,凈化效率高,自動化程度高。它能有效地凈化車間環境、消除污染、改善勞動操作條件,確保工人身體健康,并能解決二次污染。適用于低濃度(50~1000ppm)且回收經濟價值不大,不宜采用吸附回收處理的有機廢氣,尤其對大風量的處理場合,均可獲得滿意的經濟效益和社會效益。
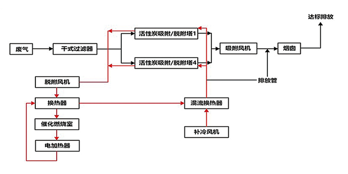
蓄熱催化燃燒環保設備RCO裝置結構
蓄熱催化燃燒環保設備RCO裝置含:熱交換器,催化燃燒凈化器(加熱箱+催化反應室),緩沖箱。
蓄熱催化燃燒環保設備RCO裝置工作原理
該廢氣處理工藝主要采用高效催化劑,廢氣在催化劑作用下發生氧化反應,生成無毒無味的二氧化碳(CO2)和水(H2O);
其獨特的高效換熱系統保證了余熱的有效回收,當廢氣濃度達到一定程度時,換熱系統能使有機廢氣加熱到催化氧化反應的起始溫度,無需電加熱,通過自身熱量平衡處理有機廢氣。
蓄熱式rco催化燃燒環保設備是將濃縮的有機廢氣引入主要有機廢氣處理設備。有機廢氣經內裝加熱裝置從活性炭層中將有機物分離后,通過催化劑的作用分解成水和二氧化碳,同時釋放能量,由熱交換裝置置換能量,用于維護設備自燃的能源。
當催化床溫度達到250~300℃時,催化燃燒床開始反應,利用廢氣燃燒產生的熱空氣循環使用,此時電加熱停止,不需要外加熱,單床脫附,脫附時間為2~3小時,設定時間活性炭吸附箱定時自動切換脫附,內部裝填的陶瓷蜂窩體貴金屬催化劑使用壽命為8000小時。整個脫附系統采用多點溫度控制,保證脫附效果的穩定。
蓄熱催化燃燒環保設備RCO裝置產品優點
1、設計原理嫻熟,用材獨特,性能穩定,結構簡單,安全可靠,節能省力,無二次污染。廢氣處理環保設備占地面積小,重量輕。
2、采用窩蜂陶瓷狀為載體的貴金屬催化劑,阻力小,活性高。當有機蒸汽濃度達到2000ppm以上時,可維持自燃。
3、耗電量小,由于床層阻力小,用低壓風機就可以工作,耗電少,噪音低。
4、吸附有機物廢氣的活性炭層,用催化燃燒后的廢氣進行脫附再生,吸附后的氣體再送催化燃燒室進行凈化,不需外部能量,運行費用低,節能效果顯著。
蓄熱催化燃燒環保設備RCO裝置適用范圍
蓄熱催化燃燒環保設備RCO裝置應用于印刷、汽車、電子、五金等行業烘烤固化爐排放的小風量、中高濃度的有機廢氣凈化處理。
蓄熱催化燃燒環保設備RCO裝置定制生產,找東莞市翌駿環保,多年東莞環保設備環保工程公司,承接低溫等離子凈化器、飼料廠廢氣處理設備、UV光解催化氧化廢氣處理設備、塑膠廢氣處理設備、酸堿廢氣處理設備、RCO蓄熱式催化燃燒凈化裝置、紫外光除臭凈化塔等環保設備定制生產,同時代辦東莞環評、環保驗收、排污許可證等環保手續辦理服務,如果您需要找蓄熱催化燃燒環保設備RCO裝置定制生產廠家,歡迎來電翌駿環保咨詢了解。
公司
優勢
專注環保
質量過硬
售后服務
專業技術團隊,24小時快速響應機制
保修期內外,專業施工團隊現場更換耗材
上門協助填寫環保相關材料,審批手續快
聯系
翌駿